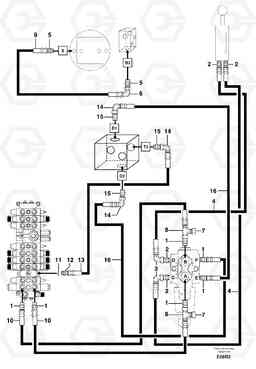
Hydr. circuit. ( boom slewing / offset ) мини экскаватора Volvo Construction Equipment EC50VV TYPE 247
Hydr. circuit. ( boom slewing / offset ) мини экскаватора Volvo Construction Equipment EC50VV TYPE 247 со списком деталей и комплектацией. Каждую деталь можно приобрести в наличии и под заказ с дотавкой по всей России
Код подсистемы:77830
Наименование:Hydr. circuit. ( boom slewing / offset )
Версия:
Hydr. circuit. ( boom slewing / offset ) EC50VV TYPE 247
| Поз. | Код | Наименование | Кол | Прим. | |
|---|---|---|---|---|---|
| 1 | VOE 11806402 | Переходник масляного фильтра | 1 | ||
| 10 | PJ 4195547 | High pressure hose | 1 | ||
| 11 | VOE 14042936 | Sealing washer | 1 | ||
| 11 | VOE 14042936 | Sealing washer | 1 | ||
| 12 | PJ 4750459 | Переходник масляного фильтра | 1 | ||
| 13 | PJ 4195637 | High pressure hose | 1 |
1/2''
|
|
| 14 | PJ 4700012 | Elbow | 1 | ||
| 15 | PJ 4750276 | Вал | 1 | ||
| 16 | PJ 4195633 | High pressure hose | 1 |
1/2''
|
|
| 2 | PJ 4750410 | Переходник масляного фильтра | 1 | ||
| 3 | PJ 4700009 | Elbow | 1 | ||
| 4 | PJ 4194055 | High pressure hose | 1 |
3/8''
|
|
| 5 | VOE 11806380 | Переходник масляного фильтра | 1 | ||
| 6 | VOE 11806283 | Elbow | 1 | ||
| 7 | VOE 11806333 | Пробка (заглушка) | 1 | ||
| 8 | PJ 4720002 | Tee | 1 | ||
| 9 | VOE 11805878 | Шланг | 1 |
5/16''
|

