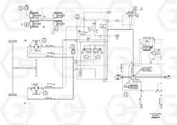
Hydraulic diagram асфальтоукладчика колесного Volvo Construction Equipment ABG6870 S/N 20735 -
Hydraulic diagram асфальтоукладчика колесного Volvo Construction Equipment ABG6870 S/N 20735 - со списком деталей и комплектацией. Каждую деталь можно приобрести в наличии и под заказ с дотавкой по всей России
Код подсистемы:57039
Наименование:Hydraulic diagram
Версия:80832009
Hydraulic diagram ABG6870 S/N 20735 -
| Поз. | Код | Наименование | Кол | Прим. | |
|---|---|---|---|---|---|
| 1 | RM 80790066 | Гидронасос (основной насос) | 1 | ||
| 1 | RM 80790066 | Гидронасос (основной насос) | 1 | ||
| 2 | RM 80823164 | Valve block | 1 |
LVS
|
|
| 2 | RM 80823164 | Valve block | 1 |
LVS
|
|
| 3 | RM 14069264 | Гидромотор | 1 | ||
| 3 | RM 14069264 | Гидромотор | 1 | ||
| 4 | RM 80842628 | цилиндр | 1 |
S/N 20458-
|
|
| 4 | RM 80842628 | цилиндр | 1 |
S/N 20458-
|
|
| 5 | RM 14079933 | Transformer | 1 |
PRESSURE MEASURING
|
|
| 5 | RM 14079933 | Transformer | 1 |
PRESSURE MEASURING
|
|
| 6 | RM 14034128 | Клапан регулирующий (распределительный) | 1 |
S/N -20939, W/ EMERGENCY
|
|
| 6 | RM 14034128 | Клапан регулирующий (распределительный) | 1 |
S/N -20939, W/ EMERGENCY
|
|
| 6 | RM 80845324 | Клапан регулирующий (распределительный) | 1 |
S/N 20940-
|
|
| 7 | RM 54465414 | Transducer | 1 |
PRESSURE MEASURING
|
|
| 7 | RM 54465414 | Transducer | 1 |
PRESSURE MEASURING
|
|
| 8 | RM 80808793 | цилиндр | 1 |
S/N 19478-
|
|
| 8 | RM 80808793 | цилиндр | 1 |
S/N 19478-
|

