Plow and dozer circuit грейдера Volvo Construction Equipment G700 MODELS S/N 33000 -
Plow and dozer circuit грейдера Volvo Construction Equipment G700 MODELS S/N 33000 - со списком деталей и комплектацией. Каждую деталь можно приобрести в наличии и под заказ с дотавкой по всей России
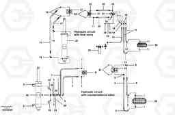
Код подсистемы:66341
Наименование:Plow and dozer circuit
Версия:
Plow and dozer circuit G700 MODELS S/N 33000 -
| Поз. | Код | Наименование | Кол | Прим. | |
|---|---|---|---|---|---|
| 1 | CH 111E-0808 | Соединитель | 1 | ||
| 10 | CH 403008 | Трубка | 1 | ||
| 11 | CH 111E-0808 | Соединитель | 1 | ||
| 12 | VOE 12725309 | Трубка | 1 | ||
| 12 | VOE 12725309 | Трубка | 1 | ||
| 13 | VOE 12725310 | Трубка | 1 | ||
| 13 | VOE 12725310 | Трубка | 1 | ||
| 14 | CH 78192X185 | Hose assembly | 1 | ||
| 15 | CH 9313X218 | Hose assembly | 1 | ||
| 16 | CH 111A-0808 | Elbow | 1 | ||
| 16 | CH 111A-0808 | Elbow | 1 | ||
| 17 | CH 112A-08 | Elbow nipple | 1 | ||
| 17 | CH 112A-08 | Elbow nipple | 1 | ||
| 18 | CH 111F-0808 | Nipple | 1 | ||
| 18 | CH 111F-0808 | Nipple | 1 | ||
| 19 | CH 111B-0808 | Elbow nipple | 1 | ||
| 19 | CH 111B-0808 | Elbow nipple | 1 | ||
| 2 | VOE 12725309 | Трубка | 1 | ||
| 2 | VOE 12725309 | Трубка | 1 | ||
| 20 | CH 74106X22 | Hose assembly | 1 | ||
| 21 | CH 78192X48 | Hose assembly | 1 | ||
| 21 | CH 78192X48 | Hose assembly | 1 | ||
| 22 | CH 111H-08 | Пробка (заглушка) | 1 | ||
| 23 | CH 111Q-0808 | Elbow nipple | 1 | ||
| 23 | CH 111Q-0808 | Elbow nipple | 1 | ||
| 24 | CH 50A-0528ZI | Винт шестигранник | 1 | ||
| 24 | CH 50A-0528ZI | Винт шестигранник | 1 | ||
| 25 | VOE 12727853 | Шайба | 1 | ||
| 26 | CH 38A-0502 | Cage nut | 1 | ||
| 26 | CH 38A-0502 | Cage nut | 1 | ||
| 3 | VOE 12725310 | Трубка | 1 | ||
| 3 | VOE 12725310 | Трубка | 1 | ||
| 4 | CH 78192X185 | Hose assembly | 1 | ||
| 5 | CH 111B-0808 | Elbow nipple | 1 | ||
| 5 | CH 111B-0808 | Elbow nipple | 1 | ||
| 6 | CH 111Q-0808 | Elbow nipple | 1 | ||
| 6 | CH 111Q-0808 | Elbow nipple | 1 | ||
| 7 | CH 78193X42 | Hose assembly | 1 | ||
| 8 | CH 111F-0808 | Nipple | 1 | ||
| 8 | CH 111F-0808 | Nipple | 1 | ||
| 9 | CH 112B-08 | Elbow | 1 | ||
| 9 | CH 112B-08 | Elbow | 1 |

